如果把手机电路系统看成一个帝国,则Type-C接口过压保护电路可以看作帝国戍边的勇士,他长期守卫在边疆,应对突发之事。是所谓“岂不日戒?猃狁孔棘!”,怎么能不每天戒备呢?匈奴之实力不可轻视啊。
如果你见过Type-C端子,你会发现引脚密集,间距很小(相邻引脚的间距只有0.25mm),像春运的火车站一样。

由Type-C规范定义,CC、SBU引脚和VBUS相邻,而最新的USB-PD规范中,VBUS电压范围可以是5~48V。在不当的插拔(机械扭曲,插拔的磨损,连接器制造公差),或者碎屑(导电碎屑)和湿气积聚,则存在VBUS短路到CC和SBU引脚的可能性。一旦短路,对下游器件来说就是过压灾难,晴天霹雳,可能导致手机功能异常或变砖。
D+,D-引脚虽然距离VBUS稍远些,但也有风险。USB3.0的Type-C端子,TX/RX也和VBUS邻近,但信号采用电容耦合的方式传输,高压较难传递到手机内部,风险可控。

那如何在发生过压时,保护下游(后端)的娇贵器件呢?
方案1:TVS过压防护方案
TVS可以充当过压防护作用,当VBUS电压意外出现在Type-C其他管脚上时,TVS可将电压钳位在一个安全范围内(例如6V以下),从而保护后端的娇贵芯片免受电刑。这是成本较低的方案,在设计时主要考虑以下TVS的参数:
- Working Voltage (Vrwm):比如可选择5.5V的TVS,在正常工作时(<5.5V),它对电路呈现高阻抗,装聋作哑,几乎不影响信号。
- Breakdown Voltage (Vbr):略高于Vrwm,例如6V左右。
- Clamping Voltage (Vc):这是最重要的参数。它在遭遇 surge(如20V)时,能将电压钳制在安全水平,必须确保这个电压低于后端芯片引脚的最大绝对额定电压。
- 峰值脉冲功率(Ppp):根据可能遇到的浪涌能量选择,例如500W或更高,通常足够应对这种短路情况。
TVS必须尽可能靠近Type-C连接器放置,是信号从连接器出来之后遇到的第一个元件。这样才能在过压事件发生时,第一时间将能量泄放到地,防止它传播到后端的芯片。
但是需要知道,一旦过压持续时间很长、过压源内阻很低,那么TVS被烧坏是迟早的事情。
方案2:OVP保护开关
TVS方案成本虽低,但只能短时间承受高压,如果过压行为持续时间很长,像牛皮糖一样粘着不放,为了保护下游的器件,通常需要OVP保护开关。当检测到过压时会彻底断开线路,这种方案防护性能更好,但成本稍高。

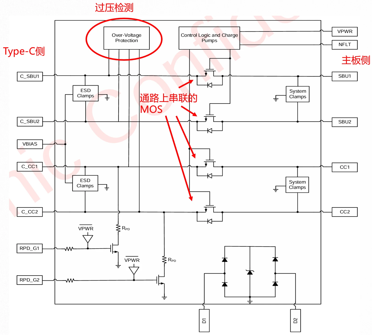
以艾为的AW35622为例,在CC和SBU引脚上设计了过压保护开关,芯片内部集成了高压MOS,串联放置在SBU和CC线上。当线路上检测到高于OVP阈值的电压时,MOS断开,从而将后端的部分与连接器上存在的高压状态隔离开来。


总结
手机上通常采用TVS+OVP保护开关的组合方案来实现防护,对静电、浪涌、直流高压各种环境均起到良好的防护效果。
OVP保护开关的设计通常随行就市,有的开关对所有信号脚均集成防护;有的开关忽略CC脚的防护(部分PD控制器的CC脚为耐高压设计);有的开关集成在别的芯片内部以降低成本和布局面积。